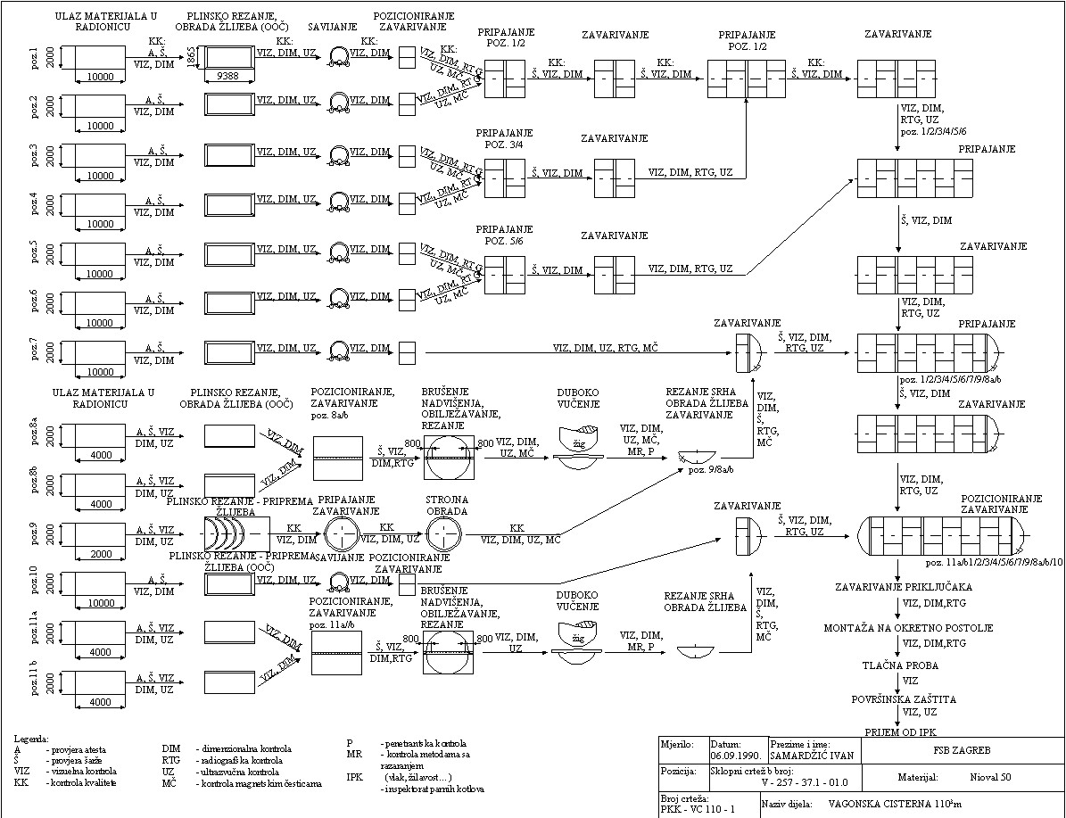
PROJEKTIRANJE  TEHNOLOGIJE IZRADE VAGONSKE CISTERNE

5140.jpg (307338 bytes)

Povratak!!

Povratak na početnu stranicu - povratak na sadržaj!